设为首页
|
收藏本站
首页
企业文化
动态信息
技术资料
维修服务
员工风采
法律规范
联系我们
留言板
会员登录
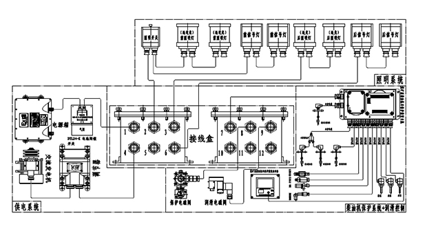
PART 42 电气系统配置图
二维码
1
上一篇
PART 43 电气系统原理图
下一篇
PART 41 电气系统布置图
文章分类:
太科WC55Y支架
分享到:
昵称:
验证码: